Банк рефератов содержит более 364 тысяч рефератов, курсовых и дипломных работ, шпаргалок и докладов по различным дисциплинам: истории, психологии, экономике, менеджменту, философии, праву, экологии. А также изложения, сочинения по литературе, отчеты по практике, топики по английскому.
Полнотекстовый поиск
Всего работ:
364139
Теги названий
Разделы
Авиация и космонавтика (304)
Административное право (123)
Арбитражный процесс (23)
Архитектура (113)
Астрология (4)
Астрономия (4814)
Банковское дело (5227)
Безопасность жизнедеятельности (2616)
Биографии (3423)
Биология (4214)
Биология и химия (1518)
Биржевое дело (68)
Ботаника и сельское хоз-во (2836)
Бухгалтерский учет и аудит (8269)
Валютные отношения (50)
Ветеринария (50)
Военная кафедра (762)
ГДЗ (2)
География (5275)
Геодезия (30)
Геология (1222)
Геополитика (43)
Государство и право (20403)
Гражданское право и процесс (465)
Делопроизводство (19)
Деньги и кредит (108)
ЕГЭ (173)
Естествознание (96)
Журналистика (899)
ЗНО (54)
Зоология (34)
Издательское дело и полиграфия (476)
Инвестиции (106)
Иностранный язык (62791)
Информатика (3562)
Информатика, программирование (6444)
Исторические личности (2165)
История (21319)
История техники (766)
Кибернетика (64)
Коммуникации и связь (3145)
Компьютерные науки (60)
Косметология (17)
Краеведение и этнография (588)
Краткое содержание произведений (1000)
Криминалистика (106)
Криминология (48)
Криптология (3)
Кулинария (1167)
Культура и искусство (8485)
Культурология (537)
Литература : зарубежная (2044)
Литература и русский язык (11657)
Логика (532)
Логистика (21)
Маркетинг (7985)
Математика (3721)
Медицина, здоровье (10549)
Медицинские науки (88)
Международное публичное право (58)
Международное частное право (36)
Международные отношения (2257)
Менеджмент (12491)
Металлургия (91)
Москвоведение (797)
Музыка (1338)
Муниципальное право (24)
Налоги, налогообложение (214)
Наука и техника (1141)
Начертательная геометрия (3)
Оккультизм и уфология (8)
Остальные рефераты (21692)
Педагогика (7850)
Политология (3801)
Право (682)
Право, юриспруденция (2881)
Предпринимательство (475)
Прикладные науки (1)
Промышленность, производство (7100)
Психология (8692)
психология, педагогика (4121)
Радиоэлектроника (443)
Реклама (952)
Религия и мифология (2967)
Риторика (23)
Сексология (748)
Социология (4876)
Статистика (95)
Страхование (107)
Строительные науки (7)
Строительство (2004)
Схемотехника (15)
Таможенная система (663)
Теория государства и права (240)
Теория организации (39)
Теплотехника (25)
Технология (624)
Товароведение (16)
Транспорт (2652)
Трудовое право (136)
Туризм (90)
Уголовное право и процесс (406)
Управление (95)
Управленческие науки (24)
Физика (3462)
Физкультура и спорт (4482)
Философия (7216)
Финансовые науки (4592)
Финансы (5386)
Фотография (3)
Химия (2244)
Хозяйственное право (23)
Цифровые устройства (29)
Экологическое право (35)
Экология (4517)
Экономика (20644)
Экономико-математическое моделирование (666)
Экономическая география (119)
Экономическая теория (2573)
Этика (889)
Юриспруденция (288)
Языковедение (148)
Языкознание, филология (1140)

Реферат: Заправочная установка ОЗ-5467

Название: Заправочная установка ОЗ-5467
Раздел: Рефераты по транспорту
Тип: реферат Добавлен 19:29:04 09 мая 2008 Похожие работы
Просмотров: 626 Комментариев: 21 Оценило: 3 человек Средний балл: 5 Оценка: неизвестно     Скачать

Содержание

Содержание

Введение

Назначение

Устройство

Принцип работы

Техническое обслуживание

Эксплуатация

Хранение

Техника безопасности

Противопожарные мероприятия

Ремонт водяного насоса установки

Список использованной литературы


Введение

Поведение технического обслуживания и регулировок машин требует высокий уровень квалификации и необходимый уровень производительности труда, все это может быть достигнуто путем механизации и правильной организации работ. В настоящие время широко распространено техническое обслуживание машинотракторного парка звеньями, мастеров наладчиков, которые оснащены механизированными средствами технического обслуживания и ремонта сельскохозяйственной техники.

Оно обеспечивает резкое сокращение простоя машин из-за неисправностей, повышение сменной выработки машинотракторных агрегатов, сокращение расхода топлива и запасных частей, уменьшение затрат на содержание машинотракторного парка.

Техническое обслуживание осуществляют соответствующие звенья, которые на вооружении имеют стационарные и передвижные средства технического обслуживания. В зависимости от принятой формы организации труда используются новые формы технического обслуживания и ремонта звеньями. Эти звенья создаются как в одном предприятии , так и в межхозяйственных предприятиях.

Виды специализированных звеньев могут быть следующими:

- Звено заправки машин.

- Звено планового технического обслуживания машин.

- Звено технического диагностирования.

- Звено хранения машин.

-Звено выполнения сварочных работ.

Все эти звенья оснащены стационарными механизированными средствами технического обслуживания и ремонта. Рабочие звенья подбирают с хорошими звеньями и умением технического обслуживания и ремонта. Возлагает эту работу заведующий мастерской или главный инженер хозяйства.

Назначение

Заправочный агрегат ОЗ-5467 предназначен для заправки тракторов, автомобилей и сельскохозяйственной машин нефтепродуктами и водой с автоматическим измерением выданного топлива.

Устройство

Заправочный агрегат ОЗ-5467 на шасси авто­мобиля ГАЗ-53. Он состоит из цистерны для дизельного топлива и резервуаров для моторного, трансмиссионного масел, бензина и воды, бункера для солидола с пистолетом-солидолонагнетателем ОЗ-1153А и фильтра тонкой очистки топлива ФДГ-ЗОТМ. На раме агрегата с левой стороны расположены барабаны с самонаматывающимися рукавами и раздаточными кранами, щит управления, всасывающий и нагнетательный трубопроводы цистерны. Для дос­тупа к горловинам резервуаров, щиту управления, барабанам, фильтру и бункеру для солидола на облицовке имеются дверцы.

Принцип работы

Насос для перекачки дизельного топлива установлен под цис­терной между лонжеронами рамы агрегата. Привод насоса осу­ществлен от двигателя автомобиля через коробку отбора мощ­ности.

Для уменьшения пожарной опасности агрегат оборудован по­стоянной цепью заземления и заземляющим штырем. С этой же целью глушитель выхлопной трубы двигателя установлен под передним бампером

На щите управления допол­нительно установлен перенесенный с топливного фильтра диффе­ренциальный манометр, показывающий степень засоренности топ­ливного фильтра и давление в напорной магистрали насоса.

Для создания давления в резервуарах при выдаче нефтепро­дуктов и воды, привода в действие пневматического солидолонагнетателя, а также создания вакуума в резервуарах при их запол­нении на двигателе автомобиля установлен компрессор который приводится от шкива водяного насоса.

Цистерна представляет собой резервуар эллиптической формы. Внутри ее приварены ребра жесткости и рассекатели волн. В верх­ней части цистерны имеется горловина с заливным люком и крыш­кой. В горловине выведены концы двух дыхательных трубок, пред­назначенных для предупреждения образования воздушных меш­ков внутри цистерны около днищ, а также закреплен уровнемер.

Цистерна, заполненная до его уровня вмещает объем топлива в литрах, который указан на табличке, прикрепленной снаружи горловины. Дыхательный шариковый клапан, установленный на крышке горловины, регулирует давление паров дизельного топли­ва в цистерне.

Он автоматически открывается для выпуска воздуха или вы­пуска смеси паров топлива с воздухом лишь в том случае, когда разрежение или давление внутри цистерны достигнет опасной величины.

Насос для перекачки дизельного топлива центробежно-лопастной марки СЦЛ-00. Производительность его 6,3-10-3 м3 /с при 26,6 с-1 (1600 об/мин) и давление 0,29 МПа (3 кгс/см2 ). Высота всасывания 4 м. При максимальной частоте вращения 48-с"1 (2900 об/мин) насос может развить давление до 0,49 МПа (5 кгс/см2 ). Насос оборудован перепускным клапаном, который поддерживает давление в нагнетательной магистрали до 0,49 МПа (5 кгс/см2 ).

Заправочный агрегат оборудован фильтром очистки дизельно­го топлива ФДГ-ЗОТ или ФДГ-ЗОТМ . Фильтр ФДГ-ЗОТ представляет собой герметичный цилиндрический сосуд с установленным в нем фильтрующим пакетом с дисками из специального нетканого материала.

На крышке корпуса сосуда имеется кран для вы­пуска воздуха из фильтра. Периодический спуск отстоя и воды, скапливающихся в фильтре, производят через кран. Кран служит для спуска очищенного топлива из центральной трубы и отводного патрубка при промывке или замене фильтрующих дисков в фильтрующем пакете.

Фильтрующий пакет состоит из опорного диска , фильтрующих дисков , каркасных дисков , разделитель­ных дисков и нажимного диска . Каркасные диски имеют буртики во внутренней окружности, а разделительные — бурти­ки по наружной поверхности.

Для доступа неочищенного топлива к фильтрующим дискам буртики разделительных дисков имеют дренажные отверстия . Буртики каркасных дисков имеют дренажные отверстия для пропуска очищенного топлива в центральную трубу . Каждый каркасный диск имеет с обеих сторон сетки для предупрежде­ния прилегания фильтрующих дисков к каркасным. Для прохода неочищенного топлива к верхнему и нижнему фильтрующим дис­кам нажимной и опорный диски имеют отверстия .

Фильтр работает следующим образом. Топливо поступает во входной патрубок, движется по окружности между корпусом и фильтрующим пакетомзатем проходит через фильтрующий пакет, через четыре продольные прорези в центральной трубе и очищенным поступает в отводной патру­бок .

В модернизированном фильтре ФДГ-ЗОТМ по сравнению с фильтром ФДГ-ЗОТ изменены корпус и фильтрующий пакет. Разъем крышки и корпуса выполнен посередине фильтрующего пакета, что значительно облегчает осмотр и сборку фильтрующего пакета при обслуживании фильтра.

Фильтрующий пакет состоит из набора дисков, помещенных в специальные чехлы (мешки) из нетканого материала, концы которых заклеены. В каждый чехол вставлен опорный диск, кото­рый своим буртиком упирается в материал чехла.

В фильтре ФДГ-ЗОТМ более надежно закрыты каналы для слу­чайного прохода неочищенного топлива, минуя фильтрующий материал.

Для контроля степени загрязнения фильтрующего материала на корпусе фильтра установлен дифманометр, который замеряет давление топлива до фильтрующего пакета и после, и одновремен­но замеряет разницу (перепад) давления. Для этого штуцер «+» дифманометра соединен с входным патрубком фильтра, а штуцер «—» — с выходным.

Стрелка и указатель подвижной шкалы дифманометра пока­зывают на неподвижной шкале соответственно величину давления до фильтрующего пакета и после него, а на подвижной шкале стрелка показывает разницу давления до фильтрующего пакета и после него.

Механизированный заправочный агрегат ОЗ-5467:

1 — нагнетательный трубопровод, 2 — всасывающий трубопровод, 3 — вентили трубопроводов смазочных мате­риалов, 4 — барабаны с самонаматывающимися рукавами и раздаточными кранами, 5 — огнетушитель, 6 — шасси автомобиля ГАЗ-53, 7 — панель с направляющими рукавов с раздаточными кранами, 8 — щит управления, 9 — кожух, 10 — крышка кожуха, 11 — счетчик дизельного, топлива, 12 — трап, 13 — цистерна для дизельного топлива, 14 — шнур с вилкой заземления, 15 — штырь заземления, 16 — рукав для забора и выдачи дизельного топлива, 17 — лестница, 18 — отсек хранения вспомогательного инвентаря, 19 — цепь заземления.

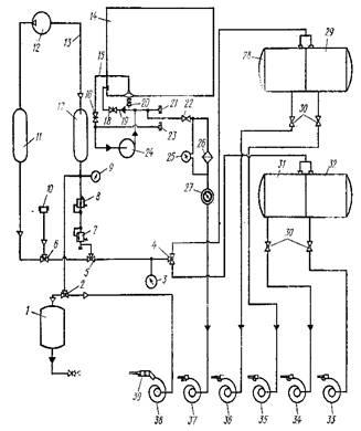
Принципиальная схема механизированного заправочного агрегата ОЗ-5467:

1 бункер для солидола, 2, 4, 5, 6 — трехходовой воздушный распределительный кран, 3 — мановакуумметр, 7 — предохранительный клапан, 8 — воздушный редуктор, 9 — манометр высокого давления, 10 — воздушный фильтр, 11 — ресивер всасывания, 12 — компрессор, 13 — нагнетательный воздушный трубопровод, 14 — цистерна дизельного топлива, 15 — трубопровод всасывающий, 16 — задвижка всасывающего трубопровода, 17 — ресивер нагнетания, 18 — задвижка нагнетательного трубопровода, 19 — нагнетатель­ный трубопровод, 20 — отстойник с краном слива отстоя, 21 — трубопровод выдачи ди­зельного "топлива, 22 — кран, 23 — трубопровод для забора дизельного топлива, 24 — насос для дизельного топлива, 25 — дифманометр, 26 — фильтр тонкой очистки, 27 — счет­чик дизельного топлива, 28 — бак для воды, 29 — бак для бензина, 30 — кран, 31 — бак для дизельного масла, 32 — бак для автотракторного масла, 33—37 — барабаны с самона­матывающимися рукавами и раздаточными кранами, 38 —. барабан с самонаматывающим­ся воздушным рукавом, 39 -г- пистолет-солидолонагнетатель

Техническое обслуживание

Своевременное техниче­ское обслуживание является одним из основных условий беспере­бойной работы агрегата.

Периодичность обслуживания за агрегатом совмещена с пе­риодичностью технического обслуживания за шасси.

При ежедневном техническом обслуживании (ЕТО) в начале рабочего дня осматривают и обслуживают состав­ные части агрегата и убеждаются в отсутствии перебоев, ненор­мальных шумов и стуков в двигателе, приводе механизмов, комп­рессоре, водяном насосе и вентиляторе подогревателя;

проверяют работу контрольных приборов, осветительной арма­туры, предохранительных клапанов, вакуумного предохранитель­ного устройства, механизмов включения привода компрессора и во­дяного насоса;

убеждаются в отсутствии течи воды, топлива и смазочных ма­териалов из баков, водяного насоса, компрессора, топливного фильтра, подогревателя, кожуха зарядного бункера для солидола, привода механизмов, трубопроводов, самонаматывающихся бара­банов, раздаточных кранов, пробковых и муфтовых кранов;

проверяют и при необходимости подтягивают хомуты крепле­ния рукавов, крышки заливных горловин баков, крепления огне­тушителя и заземляющего устройства;

проверяют и при необходимости регулируют натяжение ремней
компрессора и водяного насоса; проверяют уровень и при необходимости доливают в картер 1 компрессора летом компрессорное масло К>12 ГОСТ 1861—73 или моторное масло М-10Б ГОСТ 8581—63 и моторное масло М-8Б ГОСТ 8581—63 — зимой, в картер редуктора водяного насоса доливают автол АС-6 (М6Б) ГОСТ 10541—63.

При первом техническом обслуживании (ТО-1) выполняют операции ежесменного технического обслуживания агрегата и дополнительно следующие:

промывают воздухоочиститель компрессора, приемные фильт­ры баков, фильтр-отстойник подогревателя, детали запорного по­плавкового устройства вакуумного предохранительного устройства; проверяют и при необходимости подтягивают крепления рамы к продольным лонжеронам шасси, каркасов баков, ресивера наг­нетания, щитов управления, привода механизмов, компрессора, водяного насоса, корпуса топливного фильтра, зарядного бункера солидола, кронштейна самонаматывающихся барабанов и подогре­вателя к раме агрегата;

смазывают солидолом УС-2 (ГОСТ 1033—73) промежуточные и опорные подшипники валов привода компрессора и водяного насоса, шлицевое соединение карданного вала, а карданные шар­ниры летом — автотракторным маслом АК-15 ГОСТ 1862—63 и автотракторным маслом АКп-10 ГОСТ 1862—63 —зимой.

При втором техническом обслуживании (ТО-2) выполняют операции первого технического обслуживания и допол­нительно следующие:

смазывают оси и пружины самонаматывающихся барабанов, петли дверок, люков и шарнирные соединения;

проверяют и при необходимости подтягивают крепления у компрессора: маховика, головки цилиндров, крышки головки, фланца нагнетательного трубопровода, регулятора давления и ниппельного соединения регулятора давления с механизмом разгрузки, а у водяного насоса крышку цилиндров и картера; заменяют масло в картерах компрессора и водяного насоса. Сезонное техническое обслуживание (СТО) проводят два раза в год:

сезонное техническое обслуживание при переходе к весенне-летнему периоду эксплуатации агрегата (СТО-ВЛ);

сезонное техническое обслуживание при переходе к осенне-зимнему периоду эксплуатации агрегата (СТО-ОЗ). проведение сезонного технического обслуживания, как прави­ло, осуществляют совместно с очередным вторым техническим обслуживанием агрегата.

Дополнительно к операциям второго технического обслужива­ния выполняют следующие работы:

промывают все баки для хранения жидких нефтепродуктов, технологических материалов, топливный бак и котел подогрева­теля;

очищают внутренние и наружные поверхности агрегата от пы­ли, грязи и следов коррозии, наносят грунтовку и окрашивают их;

промывают воздушные распределительные краны и при необхо­димости притирают их;

очищают от грязи, промывают и продувают сжатым воздухом воздушные и жидкостные трубопроводы, кассеты второй ступени воздухоочистителя и фильтр регулятора компрессора;

частично разбирают компрессор и водяной насос, устраняют неисправности в их составных частях, возникающие в процессе работы, и заменяют отдельные детали из комплекта запасных частей.

Техническое обслуживание автомобиля, тракторного прицепа, тракторного самоходного шасси, компрессора, счетчика жидкости, фильтра дизельного топлива, ручного насоса для дизельного топ­лива, пневматического пистолета-солидолонагнетателя, приборов и приспособлений проводят согласно соответствующим руководст­вам, прикладываемым к агрегату.

Техника безопасности.

Разрешается эксплуатировать только технически исправный агрегат. Это относится как к техническому состоянию шасси, так и к установленному на нем оборудованию. При этом строго соблюдают правила эксплуатации автомобиля и следят за состоянием тормозов, рулевого управления и исправ­ностью электрооборудования.

Технические обслуживания проводят в удобном и наиболее безопасном месте, двигатель обслуживаемого трактора или ком­байна должен быть обязательно заглушен.

Запрещается работать на агрегате, если обнаружено просачи­вание нефтепродуктов из баков, неисправны предохранительны-клапаны, давление в баках для- нефтепродуктов поднимается выше допустимого, обнаружены трещины, выпучины или потение в сварных швах, разорваны прокладки, неисправен манометр и невозможно определить давление по другим приборам, неис­правны или имеют неполное количество крепежных деталей крыш­ки горловин баков. Неисправности должны быть устранены, и только после этого разрешается продолжать работать на агре­гате.

Запрещается при работе использовать неисправный инстру­мент, подавать в баки давление выше допустимого, снимать крыш­ки горловин баков для нефтепродуктов и бункера для солидола при наличии в них избыточного давления, отходить от работаю­щего агрегата во время заполнения или выдачи нефтепродуктов, длительно подавать топливо в подогреватель при отсутствии вспышки после двух- и трехкратной попытки зажигания без пред­варительной продувки, нагревать воду до кипения.

К эксплуатации агрегата допускаются лица, сдавшие экзамен на получение звания мастера-наладчика и прошедшие инструктаж по технике безопасности, устройству и работе механизмов агрега­та, а также противопожарным мероприятиям.

Механизаторы, машины которых обслуживаются агрегатом не реже одного раза в год, должны проходить инструктаж по устрой­ству агрегата, правилам его эксплуатации (а также эксплуатации сосудов, работающих под давлением) и противопожарным меро­приятиям. Так как на агрегате установлены баки для нефтепро­дуктов, а также ресивер для сжатого воздуха, работающего под давлением 0,19—0,68 МПа (2—7 кгс/см2 ), то при их эксплуатации необходимо строго соблюдать «Правила устройства и безопасной эксплуатации сосудов, работающих под давлением», утвержден­ные Госгортехнадзором СССР 17/ХII 1956 г.

Периодически проверять знания персонала по обслуживанию должен человек, ответственный за технику безопасности, не реже одного раза в двенадцать месяцев. Результаты проверки он зано­сит в специальный журнал: отмечает дату проверки и ставит оценки.

Категорически запрещается передача агрегата, хотя бы времен­но лицам, не имеющим документа на право эксплуатации агре­гата.

На сосуды, работающие под давлением и установленные на агрегатах технического обслуживания, должны быть паспорта, а также удостоверение о качестве изготовления сосуда, сведения об основных частях сосуда и т. д. Эти документы необходимо тща­тельно хранить и предъявлять представителям органов Госгор-технадзора при проверке сосудов, установленных на агрегатах, согласно «Правилам устройства и безопасной эксплуатации сосу­дов, работающих под давлением».

Противопожарные требования.

Запрещается разводить огонь рядом с агрегатом; ремонтировать баки и трубопроводы; отвора­чивать и заворачивать гайки, крышки и другие детали ударами молотка или стальными инструментами и предметами, вызываю­щими искрообразование; работать с короткой, не достигающей земли заземляющей цепью; выезжать на работу без огнетушителя. Огнетушитель должен быть всегда в полной исправности и готов­ности к действию. Перезаряжают огнетушители согласно инструк­ции пожарной охраны.

В жаркое время огнетушитель следует обернуть белой бума­гой, так как при температуре выше 50° он может разрядиться. Масса заряда в огнетушителе должна соответствовать массе, за­писанной в паспорте. Огнетушитель должен быть всегда опломби­рован. Если пломбировка снята, значит огнетушитель был исполь­зован, поэтому его надо заменить.

Хранение

Очень важно обеспечить работоспособность агрега­та после перерыва в его работе в осенне предупре­дить разрушение и повреждение деталей, узлов и машины в це­лом при длительном хранении.

Поэтому перед постановкой агрегата на хранение подготавли­вают его шасси в соответствии с правилами хранения, а также очищают оборудование от грязи и пыли; сливают из баков нефте­продукты, а остатки жидкости — через грязеспускные пробки и краны; краны, а также все отверстия закрывают пробками для обеспечения полной герметизации в резервуарах, баках и трубо­проводах. Тщательно очищают от влаги и пыли внутренние по­верхности ящиков для инструментов и приспособлений, панель щита управления и приборы протирают и смазывают тонким сло­ем масла; наружные поверхности, которые могут подвергаться коррозии, покрывают тонким слоем защитной смазки, а места деталей, где поврежден слой краски, подкрашивают, снимают резиновые рукава, очищают и продувают их сжатым воздухом (рукава следует хранить в отапливаемом помещении в подве­шенном состоянии); тщательно очищают от пыли и грязи и про­сушивают, смазывают и упаковывают в ящики раздаточные кра­ны, инструмент и приспособления; при зимнем хранении снимают аккумуляторную батарею и хранят ее в помещении в сухом месте.

Хранение производят в помещениях отапливаемых и неотапливаемых, под навесом, а также на открытых площадках.

Помещения для хранения (стоянки) под­разделяются на манежные и боксовые.

Стоянка манежного типа характеризуется размещением значительного количества автомобилей в одном общем помещении, не имеющем перегородок для разделения хранящихся автомобилей. Такие стоянки при­меняются для хранения автобусов, легковых и грузовых автомобилей.

Стоянка боксового типа характеризуется изолированным хранением каждого автомобиля или не­большой группы автомобилей. Обычно боксовое хране­ние применяется для стоянки специальных автомобилей.

Площадка для открытого хранения обычно используется для стоянки грузовых автомобилей и должна быть спланирована, вымощена или заасфальти­рована и освещена.

В зоне хранения могут находиться только исправные и вполне готовые к выезду автомобили и прицепы. За каждым автомобилем закрепляется определенное место. Для пожарной безопасности зона хранения автомобилей должна иметь несколько свободно открывающихся ворот, проезды и проходы не должны быть загромождены. После выезда автомобилей на линию зона для хранения должна быть убрана, разлитые нефтепродукты тщательно удалены, а использованный обтирочный материал убран в специальные металлические ящики, находящиеся вне зоны хранения. Зона хранения автомобилей в закрытом отапливаемом помещении не требует специального обо­рудования для подготовки автомобилей к выезду в хо­лодное время года. При храпении автомобилей на откры­тых площадках пуск двигателя при низких температурах затруднен в связи с загустеванием масла, увеличенным сопротивлением при прокручивании коленчатого вала двигателя, а также из-за большой конденсации топлива.

Для обеспечения пуска двигателей и уменьшения их износа в холодный период года площадки для открытого хранения оборудуются групповым или индивидуальным подогревом.

Наиболее распространенным является групповой спо­соб подогрева двигателей паром или иодом, для чего в непосредственной близости от зоны храпения разме­щается котельная. Пар или вода подается на площадку по трубам, врытым в землю, откуда поступает на поверх­ность к стоякам, оборудованным резиновыми шлангами и вентилями. При пароподогреве избыточное давление пара у ввода в систему охлаждения двигателя должно быть в пределах 0,3—1 кг/см2 , при водоподогреве избы­точное давление воды — не более 0,4 кг/см2 . Применяется также электроподогрев, при котором в нижнем соедини­тельном патрубке системы охлаждения установлен электро элемент, питаемый током от электрической сети. Кроме этого, в гаражах для подогрева воды и масла мо­гут применяться водомаслогрейки. Для наблюдения за сохранностью автомобилей, пользующихся длительным подогревом, и работой обогревательных устройств назна­чаются дежурные.


Эксплуатация

Операции по заполнению резервуаров заправочного агрегата (кроме цистерны дизельного топлива), а также их выдаче не от­личаются от аналогичных операций на агрегатах технического обслуживания.

Заполнение цистерны дизельным топливом и его выдачу про­изводят следующим образом.

Закрывают кран и задвижку всасываю­щего трубопровода , открывают задвижку нагнетательного трубопровода . Снимают защитные крышки с заправочного ру­кава и крышку трубопровода для забора дизельного топлива. Соединяют с ним один конец заправочного рукава, а другой — со стояком нефтесклада. Перед заполнением цистерны дизельным топливом на нефтескладе агрегат заземляющим шнуром соединя­ют с электрической розеткой заземления. Гнезда для штепселя заземляющего шнура находятся на задней поперечной балке рамы агрегата. Без заземления заполнять цистерну дизельным топливом запрещается. Пускают двигатель автомобиля, включа­ют муфту сцепления, переводят рычаг включения коробки отбора мощности на себя, плавно отпускают педаль муфты сцепления и устанавливают средние обороты двигателя. Затем устанавлива­ют переключатель указателя уровня на щите управления в поло­жение «дизельное топливо» и следят за наполнением цистерны по указателю уровня. Как только цистерна заполнится и стрелка ука­зателя уровня па щите управления дойдет до риски с обозначени­ем «П» (полный), выключают насос и двигатель автомобиля. Пос­ле этого закрывают задвижку нагнетательного трубопровода , снимают заправочный рукав и сливают оставшееся в нем топ­ливо. Закрывают заборные концы рукава и трубопровода за­щитными крышками и укладывают рукав в задний отсек агрегата. Для выдачи топлива из цистерны устанавливают на нулевую отметку стрелки счетчика дизельного топлива , открывают задвижку всасывающего трубопровода и кранперед фи­льтром для дизельного топлива. Затем вытягивают из барабана рукав на нужную длину, устанавливают раздаточный кран в за­ливную горловину заправляемого резервуара и открывают его. Запускают двигатель автомобиля и включают насос . При от­пуске дизельного топлива следят за показаниями счетчика и дифманометра на щите управления. Для прекращения выдачи дизельного топлива выключают насос, двигатель автомобиля, за­крывают кран , задвижку нагнетательного трубопровода и наматывают рукав на барабан.

Техническое обслуживание, основные неисправности, способы их устранения и правила техники безопасности при работе на заправочных агрегатах и агрегатах технического обслуживания аналогичны

Ремонт водяного насоса двигателя установки.

Основные дефекты корпусов водяного н а с о с а и вентилятора — трещины, обломы, изнашивание [Отверстий под подшипники, торца корпуса, повреждение резьбы, изнашивание посадочного места под валик.

Обломы и трещины заваривают с применением в качестве (присадочного материала латунных прутков МЖУ 59-1-1 диаметром 16 мм. Корпус также может быть восстановлен постановкой дополни-Iтельной ремонтной детали (ДРД). Для этого его устанавливают в (приспособление на шпиндель токарного станка, отрезают дефектную [часть, растачивают отверстие, запрессовывают ремонтную втулку, приваривают и растачивают под номинальный размер. При значительных трещинах и обломах корпус заменяют.

Изношенные отверстия под подшипники восстанавливают постановкой ДРД. Перед запрессовкой втулок корпус нагревают в масле до температуры 85...100°С.

Изнашивание торцовой поверхности устраняют ее цековкой, нап­лавкой с последующей цековкой или постановкой ДРД. После постановки ДРД торец обрабатывают чугунным притиром.

При повреждении резьбы применяют способы, описанные выше. При изнашивании посадочного места под валик у крыльчатки ремонт производят постановкой ДРД, для чего отрезают старую ступицу, запрессовывают новую и стопорят двумя штифтами. Изно­шенные лопатки наплавляют газовой сваркой чугунными прутками и протачивают до номинального размера. После механической обработки крыльчатку подвергают статической балансировке с точностью 8 г-см. Валик водяных насосов изготовляют из стали 35, 40ХР и закаливают до твердости НКС 22...28.

Дефекты валика — изнашивание шеек валика, паза, посадочных мест под подшипник, повреждение резьбы.

Изношенные шейки валика восстанавливают хромированием или железнением с последующим шлифованием на бесцентрово-шлифо-вальном станке до номинального размера.

При износе паза более допускаемого нарезают новый паз, смещенный на 180° по отношению к старому.

Изношенные посадочные места в шкивах под подшипник восстанавливают расточкой и постановкой промежуточных колец или железнением с последующим шлифованием.

Поврежденную резьбу восстанавливают наплавкой с последующим нарезанием новой резьбы. Допускается нарезание резьбы ремонтного размера с установкой ремонтных гаек.


Список использованной литературы

Техническое обслуживание автомобилей – Газарян А. А.

Техническое обслуживание и ремонт автомобилей – Боровский Ю.И.

Средства Технического обслуживания машино-тракторного парка Туховский В.Н. Копынов Ю.И. Ленский А.В. Овчинников В.И

Оборудование ремонта сельскохозяйственной техники Козлов Ю. С.

Ремонт дорожно-строительных машин и тракторов Крюков П. В.

Основы ремонтного дела Козлов Ю. С.

Оценить/Добавить комментарий
Имя
Оценка
Комментарии:
Хватит париться. На сайте FAST-REFERAT.RU вам сделают любой реферат, курсовую или дипломную. Сам пользуюсь, и вам советую!
Никита08:44:47 02 ноября 2021
.
.08:44:45 02 ноября 2021
.
.08:44:45 02 ноября 2021
.
.08:44:45 02 ноября 2021
.
.08:44:44 02 ноября 2021

Смотреть все комментарии (21)
Работы, похожие на Реферат: Заправочная установка ОЗ-5467

Назад
Меню
Главная
Рефераты
Благодарности
Опрос
Станете ли вы заказывать работу за деньги, если не найдете ее в Интернете?

Да, в любом случае.
Да, но только в случае крайней необходимости.
Возможно, в зависимости от цены.
Нет, напишу его сам.
Нет, забью.



Результаты(286606)
Комментарии (4153)
Copyright © 2005-2021 HEKIMA.RU [email protected] реклама на сайте