Данная система предназначена для обнаружения начальной стадии пожара, передачи извещения о месте и времени его возникновения и при необходимости включения автоматических систем пожаротушения и дымоудаления.
Эффективной системой оповещения пожарной опасности является применение систем сигнализации.
Система пожарной сигнализации должна:
- быстро выявить место возникновения пожара;
- надёжно передавать сигнал о пожаре на приёмно-контрольное устройство;
- преобразовывать сигнал о пожаре в форму, удобную для восприятия персоналом охраняемого объекта;
- оставаться невосприимчивой к влиянию внешних факторов, отличающихся от факторов пожара;
- быстро выявлять и передавать извещение о неисправностях, препятствующих нормальному функционированию системы.
Средствами противопожарной автоматики оборудуют производственные здания категорий А, Б и В, а также объекты государственной важности.
Система пожарной сигнализации состоит из пожарных извещателей и преобразователей, преобразующих факторы появления пожара (тепло, свет, дым) в электрический сигнал; приёмно-контрольной станции, передающей сигнал и включающей световую и звуковую сигнализацию; а также автоматические установки пожаротушения и дымоудаления.
Обнаружение пожаров на ранней стадии облегчает их тушение, что во многом зависит от чувствительности датчиков.
Извещатели, или датчики, могут быть различных типов:
- тепловой пожарный извещатель – автоматический извещатель, который реагирует на определённое значение температуры и (или) скорость её нарастания;
- дымовой пожарный извещатель – автоматический пожарный извещатель, который реагирует на аэрозольные продукты горения;
- радиоизотопный пожарный извещатель – дымовой пожарный извещатель, который срабатывает вследствие влияния продуктов горения на ионизированный поток рабочей камеры извещателя;
- оптический пожарный извещатель – дымовой пожарный извещатель, который срабатывает вследствие влияния продуктов горения на поглощение или распространение электромагнитного излучения извещателя;
- пожарный извещатель пламени – реагирует на электромагнитное излучение пламени;
- комбинированный пожарный извещатель – реагирует на два (или больше) фактора пожара.
Тепловые извещатели подразделяются на максимальные, которые срабатывают при повышении температуры воздуха или охраняемого объекта до величины, на которую они отрегулированы, и на дифференциальные, которые срабатывают при определённой скорости нарастания температуры. Дифференциальные термоизвещатели обычно могут работать также в режиме максимальных.
Максимальные термоизвещатели характеризуются хорошей стабильностью, не дают ложных тревог и имеют относительно низкую стоимость. Однако они малочувствительны и даже при размещении на небольшом расстоянии от мест возможных загораний срабатывают со значительным запаздыванием. Тепловые извещатели дифференциального типа более чувствительны, однако их стоимость высока. Все тепловые извещатели должны размещаться непосредственно в рабочих зонах, поэтому они подвержены частым механическим повреждениям.
Рис.4.4.6. Принципиальная схема извещателя ПТИМ-1: 1 – датчик; 2 – переменное сопротивление; 3 – тиратрон; 4 – добавочное сопротивление. Оптические извещатели подразделяются на две группы: ИК – индикаторы прямого видения, которые должны «видеть» пожар, и фотоэлектрические дымовые. Чувствительные элементы индикаторов прямого видения не имеют практического значения, так как они, как и тепловые извещатели, должны располагаться в непосредственной близости от потенциальных очагов загорания.
Фотоэлектрические дымовые извещатели срабатывают при ослаблении светового потока в подсвечиваемом фотоэлементе в результате задымления воздуха. Извещатели этого типа могут быть установлены на расстоянии нескольких десятков метров от возможного очага пожара. Пылевые частицы, взвешенные в воздухе, могут привести к ложным срабатываниям извещателей. Кроме того, чувствительность прибора заметно снижается по мере осаждения тончайшей пыли, поэтому извещатели нужно регулярно осматривать и очищать.
Ионизационные дымовые извещатели для надёжной работы необходимо не реже чем раз в две недели подвергать тщательному осмотру и проверке, своевременно удалять отложения пыли и регулировать чувствительность. Газовые детекторы срабатывают при появлении газа или увеличении его концентрации.
Дымовые извещатели рассчитаны на обнаружение продуктов сгорания в воздухе. В устройстве имеется ионизационная камера. И при попадании в неё дыма от пожара ионизационный ток уменьшается, и извещатель включается. Время срабатывания дымового извещателя при попадании в него дыма не превышает 5 секунд. Световые извещатели устроены по принципу действия ультрафиолетового излучения пламени.
Выбор типа извещателя автоматической пожарной сигнализации и места установки зависит от специфики технологического процесса, вида горючих материалов, способов их хранения, площади помещения и т.п.
Тепловые извещатели могут быть использованы для контролирования помещений из расчёта один извещатель на 10 – 25 м2 пола. Дымовой извещатель с ионизационной камерой способен (в зависимости от места установки) обслуживать площадь 30 – 100м2. Световыми извещателями можно контролировать площадь около 400 – 600м2. Автоматические извещатели, в основном, устанавливают на потоке или подвешивают на высоте 6 – 10м от уровня пола. Разработка алгоритма и функций системы пожарной сигнализации выполняется с учётом пожарной опасности объекта и архитектурно-планировочных особенностей. В данное время применяют следующие установки пожарной сигнализации: ТОЛ-10/100, АПСТ-1, СТПУ-1, СДПУ-1, СКПУ-1 и др.
Рис.4.5.7. Схема автоматического дымового извещателя АДИ-1: 1,3 – сопротивления; 2 – электрическая лампа; 4 – ионизационная камера; 5 – схема включения в электрическую сеть.
Автоматические системы пожаротушения предназначены для тушения или локализации пожара. Одновременно они должны выполнять и функции автоматической пожарной сигнализации.
Установки автоматического пожаротушения должны отвечать следующим требованиям:
- время срабатывания должно быть меньше предельно допустимого времени свободного развития пожара;
- иметь продолжительность действия в режиме тушения, необходимую для ликвидации пожара;
- иметь необходимую интенсивность подачи (концентрацию) огнетушащих веществ;
- надёжность функционирования.
В помещениях категорий А, Б, В применяются стационарные установки пожаротушения, которые подразделяются на аэрозольные (галоидоуглеводородные), жидкостные, водяные (спринклерные и дренчерные), паровые, порошковые.
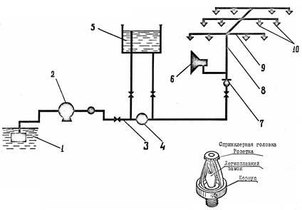
Наибольшее распространение в настоящее время приобрели спринклерные установки для тушения пожаров распылённой водой. Для этого под потолком монтируется сеть разветвлённых трубопроводов, на которых размещают сприклеры из расчёта орошения одним спринклером от 9 до 12м2 площади пола. В одной секции водяной системы должно быть не менее 800 спринклеров. Площадь пола, защищаемая одним спринклером типа СН-2, должна быть не более 9м2 в помещениях с повышенной пожарной опасностью (при количестве горючих материалов более 200кг на 1м2; в остальных случаях – не более 12м2. Выходное отверстие в спринклерной головке закрыто легкоплавким замком (72°С, 93°С, 141°С, 182°С), при расплавлении которого вода разбрызгивается, ударяясь о дефлектор. Интенсивность орошения площади составляет 0,1л/с∙м2 (рис.4.4.8).
Спринклерные сети должны находиться под давлением, способным подать 10л/с. Если при пожаре вскрылся хотя бы один спринклер, то подаётся сигнал. Контрольно-сигнальные клапаны располагаются на заметных и доступных местах, причём к одному контрольно-сигнальному клапану подключают не более 800 спринклеров.
В пожароопасных помещениях рекомендуется подавать воду сразу по всей площади помещения. В этих случаях применяют установки группового действия (дренчерные). Дренчерные – это спринклеры без плавких замков с открытыми отверстиями для воды и других составов. В обычное время выход воды в сеть закрыт клапаном группового действия. Интенсивность подачи воды 0,1л/с∙м2 и для помещений повышенной пожарной опасности (при количестве сгораемых материалов 200кг на 1м2 и более) - 0,3л/с∙м2.
Рис.4.4.8. Схема спринклерной установки.
1 – источник воды; 2 – центробежный насос; 3 – магистральный трубопровод; 4 – обратный клапан; 5 – водонапорный бак; 7 – контрольно-сигнальный клапан; 8 – удельный трубопровод; 9 – распределительный трубопровод; 10 – спринклерные головки.
Расстояние между дренчерами не должно превышать 3м, а между дренчерами и стенами или перегородками – 1,5м. Площадь пола, защищаемая одним дренчером, должна быть не более 9м2. В течение первого часа тушения пожара должно подаваться не менее 30л/с (рис.4.4.9)
Рис.4.4.9. Принципиальная схема дренчерной установки группового действия.
1 – надклапная камера; 2 – дифференцированный клапан; 3 – камера клапан группового действия; 4 – соединительная трубка; 5 – диафрагма; 6 – гайка с диафрагмой; 7 – трубка от водопитателя; 8 – автомат пуска насосов; 9 – водопоставляющий трубопровод; 10 – электросигналы; 11 – дренчер; 12 – распределительный трубопровод; 13 – дренчерная сеть; 14 – спринклер; 15 – кран ручного включения; 16 – пусковой трубопровод; 17 – активный трубопровод; 18 –активный кран; 19 – проволока; 20 – легкоплавкие замки; 21 – пружина; 22 – дренчерная головка.
Установки выявления и глушения взрывопожароопасных ситуаций
В случаях, когда значения контролируемых параметров окружающей среды или скорости их изменения указывают на высокую вероятность возникновения пожара и взрыва, можно говорить о наличие взрывопожароопасной ситуации. При этом, параметрами, которые контролируются, могут быть как концентрация горючих газов, паров и их смесей в воздухе вокруг установок (оборудования), так и появление источников возгорания в местах хранения и оборота горючих газов, жидкостей, твёрдых веществ и пыли.
Установки выявления и глушения взрывопожароопасных ситуаций в общем виде включают такие приспособления:
- выявление взрывопожароопасных ситуаций;
- коммутация и усиление сигналов;
- исполнительные приспособления защиты.
Установки позволяют осуществлять автоматическое измерение контролируемых параметров, распознавание сигналов при наличии взрывопожароопасной ситуации, преобразование и усиление этих сигналов, и выдачу команд на включение исполнительных приспособлений защиты.
Сущностью процесса прекращения взрыва является торможение химических реакций путём подачи в зону горения огнетушащих составов. Возможность прекращения взрыва обусловлена наличием некоторого промежутка времени от момента возникновения условий взрыва до его развития. Этот промежуток времени, условно названный периодом индукции (τинд), зависит от физико-химических свойств горючей смеси, а также от объёма и конфигурации защищаемого аппарата.
Для большинства горючих углеводородных смесей τинд составляет порядка 20% от общего времени взрыва.
Для того чтобы автоматическая система противовзрывной защиты отвечала своему назначению, должно выполняться следующее условие: ТАСПВ < τинд, то есть, время срабатывания защиты должно опережать время индуктивного периода.
Вероятность достижения граничных значений опасных факторов пожара или взрыва (НФП).
Согласно требований пожарной безопасности вероятность возникновения пожара или взрыва определяется по следующей зависимости:
,
где QНФП – вероятность достижения в течении года граничных значений опасных факторов пожара и взрыва (НФП), год-1;
QП – вероятность возникновения пожара или взрыва, год-1;
ρП и ρа – возможная эффективность (надёжность) профилактических и активных мер;
QнНФП – нормативная вероятность влияния НФП (принимается равной 10-6 год-1).
Значения граничных величин НФП, превышение которых не допускается с вероятностью выше нормативной, представлены в табл.4.4.7.
Под обрушением конструкций понимается разрушительные последствия при взрывах в домах, а также при превышении времени огневого воздействия предела огнестойкости конструкций.
Вероятность возникновения пожара или взрыва в течении года рассчитывается по формуле:

где QГС = QГ QО – вероятность образования горючей смеси (QГ – вероятность появления горючего вещества; QО – вероятность появления окислителя, обычно QО = 1); Q ИВ = QТ QЭ Qτ – вероятность появления источника воспламенения; (QТ – вероятность появления теплового источника; QЭ – вероятность достаточной энергии источника; Qτ – вероятность достаточности времени существования источника).
Таблица 4.4.7.
Значения граничных величин НФП
| НФП |
Граничные значения |
| Обвал конструкций |
Не допустимо |
| Температура, °С |
70 |
| Тепловые излучения, Ут/м2 |
500 |
| Содержание СО,%. |
0,1 |
| Содержание СО2,% |
6,0 |
| Содержание ПР О2,% |
Не менеее 17,0 |
| Потеря видимости, раз |
2,4 |
Вероятность появления достаточного для образования взрывоопасной смеси количества горючего вещества можно рассчитать по формуле:
,
где - λτ – интенсивность отказа оборудования в течении года, ч-1; τ – общее время работы оборудования в течении года, ч.
Значение λ вычисляют на основе данных о надёжности технологического оборудования, которые приводятся в документации к оборудованию.
Определение Q ИВ делают путём анализа условий появления в соответствующем объекте (помещении, технологическом оборудовании) источника, температура, энергия и время контакта которых с горючей средой достаточны для воспламенения.
Оценку величин ρП и ρа делают по надёжности функционирования соответствующих приспособлений и систем.
Условия безопасного применения электрооборудования регламентируется ПУЭ. Электрооборудование подразделяют на взрывозащищённое, пригодное для пожароопасных зон, и нормального выполнения. Во взрывоопасных зонах позволяется применять только взрывозащищённое электрооборудование, дифференцированное по уровням и видам взрывозащиты, категориям (характеризующиеся безопасным зазором, то есть максимальным диаметром отверстия, через которое пламя данной горючей смеси не способно пройти), группам (которые характеризуются Тс данной горючей смеси).
Во взрывоопасных помещениях и зонах внешних установок применяют специальное электроосветительное оборудование, выполненное в противовзрывном варианте.
|