Московский Государственный Технологический Университет «СТАНКИН»
Кафедра «Инженерная экология и безопасность жизнедеятельности»
ПОЯСНИТЕЛЬНАЯ ЗАПИСКА
К КУРСОВОМУ ПРОЕКТУ ПО ДИСЦИПЛИНЕ
«ПРОИЗВОДСТВЕННАЯ БЕЗОПАСНОСТЬ»
НА ТЕМУ: « АНАЛИЗ УСЛОВИЙ ТРУДА РАБОТНИКОВ ГАЛЬВАНИЧЕСКОГО ПРОИЗВОДСТВА»
Выполнил: студент группы Т-8-10
Филатова В.А.
Дата сдачи:14.05.2010г
Проверил: Богданов В. А.
Москва, 2010
СОДЕРЖАНИЕ
Введение
Глава 1. Общие сведения о гальваническом производстве
1.1 Гальваника и покрытие металлами
Глава 2. Общие положения по обеспечению безопасности гальванического производства
2.1 ОВПФ при нанесении металлопокрытий
2.2 Требования к технологическим процессам
2.2.1 Требования к размещению производственного оборудования и организации рабочего места
2.2.2 СИЗ работающих. Требования к персоналу
Глава 3. Мероприятия по обеспечению безопасности процессов гальванпроизводства
3.1 Анализ ОВПФ гальванического производства
3.2 Вентиляция гальванических цехов
3.2.1 Расчёт бортового отсоса
3.3 Очистка сточных вод гальванических цехов
3.4 Утилизация гальванических отходов
Заключение
Приложение
Список литературы
ВВЕДЕНИЕ
Современное гальваническое производство занимает одно из лидирующих мест среди загрязнителей воздуха рабочей зоны. В гальванических цехах используются вещества, большинство которых являются вредными. Производственные условия отличаются повышенной влажностью, значительной концентрацией вредных паров и газов, дисперсных туманов и брызг электролитов. Профессиональные заболевания (астма, аллергия, язва внутренних органов, слепота и утрата обоняния), получаемые обслуживающим персоналом в этих цехах, в значительной мере связаны с воздействием на человека вредных производственных факторов на производстве. Основное воздействие на здоровье человека оказывают жидкостные, газообразные и пылевые аэрозоли в воздухе рабочей зоны. При этом значительно снижается производительность труда работников и ухудшается качество выпускаемой продукции. Поэтому гальванические цехи относятся к вредным участкам производства, где необходимо постоянное соблюдение мер предосторожности и правил техники безопасности.
1.
ГАЛЬВАНИЧЕСКОЕ ПРОИЗВОДСТВО
1.1 ГАЛЬВАНИКА И ПОКРЫТИЕ МЕТАЛЛАМИ
Гальваника
- электролитическое осаждение тонкого слоя металла на поверхности какого-либо металлического предмета для защиты его от коррозии, повышения износоустойчивости, предохранения от цементации, в декоративных целях и т. д. Получаемые гальванические покрытия - осадки - должны быть плотными, а по структуре - мелкозернистыми. Чтобы достигнуть мелкозернистого строения осадков, необходимо выбрать соответствующие состав электролита, температурный режим и плотность тока.
Гальваническое покрытие металла
- это прекрасный способ избежание многих проблем и увеличить срок службы оборудования, агрегатов и прочих устройств. Нанесение гальванических покрытий методом хромирования или никелирования требует специального производственного процесса и квалифицированного персонала.
Нанесение гальванических покрытий представляет собой электрохимический процесс, при котором происходит осаждение слоя металла на поверхности изделия. В качестве электролита используется раствор солей наносимого металла. Само изделие является катодом, анод - металлическая пластина. При прохождении тока через электролит соли металла распадаются на ионы. Положительно заряженные ионы металла направляются к катоду, в результате чего происходит электроосаждение металла.
Толщина, плотность, структура гальванических покрытий могут быть разными в зависимости от состава электролита и условий протекания процесса - температура, плотность тока. Так, например, варьируя соотношением этих двух параметров можно получить блестящее или матовое хромовое покрытие, для блестящего никелирования в электролит добавляют блескообразователи - сульфосоединения.
Декоративные покрытия имеют небольшую толщину, мелкозернистую структуру и достаточную плотность. Для обеспечения прочности сцепления покрытия с изделием необходимо проводить тщательную подготовку поверхности, которая включает механическую обработку (шлифовка и полировка), удаление окислов и обезжиривание поверхности. После нанесения покрытия изделие промывают и нейтрализуют в щелочном растворе.
Каждый технологический процесс гальванического нанесения металлических покрытий состоит из ряда отдельных операций, которые можно разделить на 3 группы:
1. Подготовительные работы. Их цель - подготовка мет (его поверхности) для нанесения покрытия гальваническим путем. На этой стадии технологического процесса проводится шлифование, обезжиривание и травление.
2. Основной процесс, цель которого заключается в образовании соответствующего металлического покрытия с помощью гальванического метода.
3. Отделочные операции. Они применяются для облагораживания и защиты гальванических покрытий. Наиболее часто для этих целей применяют пассивирование, окраску, лакирование и полирование.
Гальваническое производство способно выполнить множество видов различных покрытий, среди которых могут быть:
Хромирование
Хромовые покрытия в отношении их функционального применения являются одними из наиболее универсальных. С их помощью повышают твердость и износостойкость поверхности изделий, инструмента, восстанавливают изношенные детали. Связано это с наличием на его поверхности весьма плотной пассивирующей пленки оксидной природы, которая при малейшем повреждении легко восстанавливается. Широко применяется для защиты от коррозии и с целью декоративной отделки поверхности изделий. В зависимости от режима процесса можно получить различные по свойствам покрытия.
Цинкование
Покрытие цинком защищает от коррозионного разрушения черные металлы не только механически, но и электрохимически. Цинковые покрытия широко применяются для защиты от коррозии деталей машин, крепежных деталей, применяются для защиты от коррозии водопроводных труб, питательных резервуаров, соприкасающихся с пресной водой при температуре не выше 60-70 оС, а так же для защиты изделий из черного металла от бензина и масла и др. В среде, насыщенной морскими испарениями, покрытия цинком не стойки.
Кадмирование
Химические свойства кадмия аналогичны свойствам цинка, однако он более химически устойчив. В отличие от цинка кадмий не растворяется в щелочах. Покрытие, так же как и цинковое, применяется для защиты черных металлов от коррозии. Особенность кадмиевого покрытия заключается в том, что оно обеспечивает электрохимическую защиту стали в тропических условиях. Кадмий значительно пластичнее цинка, поэтому детали с резьбовым соединением предпочитают кадмировать. Однако не следует покрывать детали, находящиеся в контакте с топливами, в атмосфере, содержащей летучие органические вещества (олифа, лаки, масла) и сернистые соединения.
Никелирование
Никелем покрывают изделия из стали и цветных металлов (медь и ее сплавы) для защиты их от коррозии, декоративной отделки поверхности, повышения сопротивления механическому износу и для специальных целей. Никелевые покрытия имеют высокую антикоррозионную стойкость в атмосфере, в растворах щелочей и в некоторых органических кислотах, что в значительной степени обусловлено сильно выраженной способностью никеля к пассивированию в этих средах. Никелевое покрытие хорошо полируется и может быть легко доведено до зеркального блеска.
Химическое никелирование
Химическое никелевое покрытие, содержащее 3-12% фосфора, по сравнению с электролитическим имеет повышенные антикоррозионную стойкость, износостойкость и твердость, особенно после термической обработки. Обладает малой пористостью. Главным достоинством процесса химического никелирования является равномерное распределение металла по поверхности рельефного изделия любого профиля.
Электрохимическое никелирование
Никелем покрывают изделия из стали и цветных металлов (медь и ее сплавы) для защиты их от коррозии, декоративной отделки поверхности, повышения сопротивления механическому износу и для специальных целей. Никелевые покрытия имеют высокую антикоррозионную стойкость в атмосфере, в растворах щелочей и в некоторых органических кислотах, что в значительной степени обусловлено сильно выраженной способностью никеля к пассивированию в этих средах. Никелевое покрытие хорошо полируется и может быть легко доведено до зеркального блеска.
Оловянирование
Основные области применения покрытий оловом -- защита изделий от коррозии и обеспечение паяемости различных деталей. Этот металл устойчив в промышленной атмосфере, даже содержащей сернистые соединения, в воде, нейтральных средах. По отношению к изделиям из медных сплавов олово является анодным покрытием и защищает медь электрохимически. Оловянные покрытия чрезвычайно пластичны и легко выдерживают развальцовку, штамповку, изгибы. Покрытия имеют хорошее сцепление с основой, обеспечивают хорошую коррозионную защиту и красивый внешний вид. Свежеосажденное олово легко паяется с применением спиртоканифольных флюсов, однако через 2--3 недели его способность к пайке резко ухудшается.
Меднение
Медные покрытия чаще всего применяют для экономии никеля как подслой при никелировании и хромировании. Вследствие промежуточного покрытия стали и чугуна медью достигается лучшее сцепление между основным металлом и металлом покрытия и уменьшается вредное влияние водорода. Медные покрытия широко применяются также для местной защиты при цементации и в гальванопластике. Медные покрытия хорошо полируются, что имеет значение при декоративно-защитных покрытиях. Хорошо оснащенные гальванические цехи имеются почти на всех машиностроительных и металлообрабатывающих заводах.
Серебрение
Серебро обладает высокой электропроводностью, отражательной способностью и химической устойчивостью, особенно в условиях действия щелочных растворов и большинства органических кислот. Поэтому, покрытия серебром получило применение, главным образом для улучшения электропроводящих свойств поверхности токонесущих деталей, придания поверхности высоких оптических свойств, для защиты химической аппаратуры и приборов от коррозии под действием щелочей и органических кислот, а так же с декоративной целью.
Наиболее распространены цинкование и меднение.
Общая система мероприятий при нанесении гальванических покрытий установлено ГОСТом 12.3.008-75 и ССБТ “ Производство покрытий металлических и неметаллических. Общие требования безопасности “. Основными требованиями являются автоматизация и герметизация процессов – источников опасных и вредных производственных факторов.
2. ОБЩИЕ ПОЛОЖЕНИЯ ПО ОБЕСПЕЧЕНИЮ БЕЗОПАСНОСТИ В ГАЛЬВАНИЧЕСКОМ ЦЕХЕ
2.1
ОВПФ ПРИ НАНЕСЕНИИ МЕТАЛЛОПОКРЫТИЙ
Таблица 1.Перечень опасных и вредных производственных факторов при нанесении металлопокрытий
|
Операция или процесс
|
ОВПФ |
| Подготовка поверхности деталей перед нанесением металлопокрытий |
Шлифование
и полирование
|
Металлическая пыль пасты на основе оксида хрома |
| Гидропескоструйная обработка |
Растворы нитрата натрия или хромпика |
| Дробеструйная обработка |
Металлическая пыль |
| Подводное полирование |
Горячий мыльный раствор: эмульсия гашеной извести; пары серной кислоты, калиевого хромпика |
| Галтовка |
Брызги раствора кальцинированной соды, калиевого хромпика |
| Виброабразивная обработка |
То же |
| Обезжиривание |
| органическими растворителями |
Пары органических растворителей
Пары каустической соды
|
| щелочными растворителями |
Пары щелочных растворов, брызги щелочей |
| электрохимическое |
| Активация |
Пары серной и соляной кислот, брызги кислот |
| Травление: |
| химическое |
Пары серной, соляной и азотной кислот, оксид азота. Повышенный уровень ультразвука |
| катодное |
Фторид водорода, пары соляной, серной и азотной кислот, оксид азота |
| анодное |
Пары серной и фосфорной кислот, хромового ангидрида, брызги кислоты |
| Химическое полирование |
Пары хромового ангидрида, серной, соляной и ортофосфорной кислот, оксид азота |
Электрохимическое
|
Пары хромового ангидрида, серной, ортофосфорной кислот,
|
| полирование |
оксиды азота |
Ультразвуковое
Удаление окисных
пленок, загрязнений
|
Брызги щелочных растворов. Повышенный уровень ультразвуков Электромагнитное излучение |
Приготовление растворов кислот и щелочей
|
| Приготовление растворов кислот и щелочей |
Пары кислот, фторид и хлорид водорода, растворы щелочей |
Нанесение металлопокрытий.
Электрохимический способ
|
Цинкование
в электролитах:
|
| кислых |
Пары кислот |
| цианистых |
Синильная кислота, цианистые соединения |
| аммиакатных |
Соединения цинка, аммиак |
| цинкатных |
Соединение цинка |
Кадмирование
в электролитах:
|
| кислых |
Кислота борофтористо-водородная |
| Пары щелочи и синильной кислоты |
| цианистых |
Брызги щелочи и кислоты |
Лужение
в электролитах:
|
| кислых |
Соединения олова, пары серной кислоты |
| щелочных |
Пары щелочей, брызги щелочей |
| Свинцевание |
Соединения свинца, пары борофтористо-водородной и кремнефтористо-водородной кислот |
Меднение
в электролитах:
|
| цианистых |
Соединения меди, цианистые соединения, синильная кислота |
| нецианистых щелочных |
Пары и брызги щелочи |
| нецианистых кислых |
Пары серной, борофтористо-водородной, кремнефтористо-водородной кислот; брызги электролита |
| Никелирование |
Брызги электролита |
| Хромирование |
Пары хромового ангидрида, пары и брызги серной кислоты |
| Железнение |
Пары соляной кислоты, аммиак |
Серебрение в
цианистых электролитах
|
Брызги солей серебра, цианистые соединения, пары синильной кислоты |
Золочение в
цианистых электролитах
|
Пары синильной кислоты |
| Палладирование |
Аммиак |
| Родирование |
То же |
| Химический способ |
| Меднение |
Пары кислот, аммиак, брызги электролита |
| Никелирование |
Соединения никеля, пары аммиака, кислот |
| Серебрение |
Аммиак, пары серной кислоты |
| Анодное окисление |
Пары серной, щавелевой, фосфорной кислот, бихроматов, аммиак |
Оксидирование
черных металлов
|
Оксиды азота, пары щелочей и фосфорной кислоты, брызги щелочей, нитритные соли |
Оксидирование алюминия и
его сплавов
|
Пары хромовых соединений, щелочей или фторид водорода |
| Оксидирование магния и его сплавов |
То же |
| Хроматирование |
Пары кислот, оксиды азота, соединения хрома, брызги кислот |
Фосфатирование
черных металлов
|
Пары фосфорной кислоты, фторид водорода, соединение цинка
|
| Фосфатирование цветных металлов |
Фторид водорода, соединения цинка, соли азотной и азотистой кислоты |
Физические способы
|
| Горячий способ: |
| лужение |
Пары аммиака, оксиды олова; брызги расплава олова |
| сплавом олово- свинец |
Пары и оксиды олова и свинца |
| цинкование |
Пары оксидов цинка |
| Диффузионный способ: |
| цинкового |
Цинковая пыль |
| кремниевого |
Кремниевая пыль |
| алюминиевого |
Пыль алюминиевая и его оксидов |
Металлизационный
способ нанесения покрытий:
|
| цинкового |
Повышенная запыленность металлической пылью |
| кадмиевого |
То же |
| алюминиевого |
» |
| свинцового |
» |
| оловянного |
» |
| никелевого |
» |
| медного |
» |
2
.2 ТРЕБОВАНИЯ К ТЕХНОЛОГИЧЕСКИМ ПРОЦЕССАМ
2.2.0
.1
.
Требования безопасности труда следует соблюдать:
- при приготовлении электролитов и растворов;
- при подготовке поверхности перед нанесением покрытий;
- при нанесении покрытий.
2.2.0.2
.
Нанесение всех видов металлопокрытий на всех стадиях производства должно соответствовать требованиям ГОСТ 12.1.010, ГОСТ 12.3.002, Межотраслевых правил по охране труда при использовании химических веществ и настоящих Правил.
2.2.0.3
.
Безопасность технологических процессов нанесения металлопокрытий должна быть обеспечена:
- автоматизацией и герметизацией процессов, являющихся источником опасных и вредных производственных факторов;
- механизацией и автоматизацией ручного труда;
- заменой токсичных и горючих веществ нетоксичными и негорючими веществами;
- устранением непосредственного контакта работников с веществами и растворами, оказывающими вредное воздействие на организм человека;
- использованием автоматизированных методов определения концентрации веществ 1-го класса опасности в воздухе рабочей зоны;
- использованием блокировочных устройств и средств световой и звуковой сигнализаций при нарушениях технологического процесса;
- своевременным удалением и обезвреживанием отходов производства, являющихся источниками опасных и вредных производственных факторов.
2.2.0.4
.
При нанесении металлопокрытий необходимо учитывать следующие опасные и вредные производственные факторы:
- повышенное содержание пыли в воздухе рабочей зоны;
- повышенную загазованность парами вредных химических веществ;
- токсическое, раздражающее, канцерогенное воздействие веществ (кислот и щелочей, электролитов и растворов) на организм работника;
- повышенную влажность воздуха;
- повышенный уровень шума и вибрации;
- повышенный уровень ультразвука;
- опасный уровень напряжения в электрической цепи, которая может замкнуться через тело человека;
- повышенный уровень статического электричества;
- повышенную температуру поверхности изделия и оборудования;
- пожаровзрывоопасность;
- движение частей механизмов и машин;
- разлет частиц абразивных материалов;
- физические нагрузки работника, сопровождающиеся повышенными затратами его энергии.
2.2.0.5
.
Содержание вредных веществ в воздухе рабочей зоны не должно превышать предельно допустимых концентраций (ПДК), установленных ГОСТ 12.1.005, ГН 2.2.5.686 и ГН 2.2.5.687.
2.2.0.6
.
Уровни шума на рабочих местах не должны превышать допустимых уровней, установленных ГОСТ 12.1.003 и ГН 2.2.4/2.18.562.
2.2.0.7
.
Уровни вибрации на рабочих местах не должны превышать величин, установленных ГОСТ 12.1.012 и ГН 2.2.4/2.1.566.
2.2.0.8
.
Уровни ультразвука на рабочих местах не должны превышать величин, установленных ГОСТ 12.1.001, ГОСТ 12.2.051, СанПиН 2.2.4/2.1.8.582, Санитарными правилами и нормами при работе на промышленных ультразвуковых установках.
2.2.0.9
.
Напряжения прикосновения и токи, протекающие через тело работника при работе электроустановок, не должны превышать норм, установленных ГОСТ 12.1.038.
2.2.0.10
.
Напряженность электростатического поля на рабочих местах не должна превышать норм, установленных ГОСТ 12.1.018, Санитарно-гигиенических норм допустимой напряженности электростатического поля.
2.2.0.11
.
Микроклимат производственных помещений должен соответствовать требованиям ГОСТ 12.1.005 и СанПиН 2.2.4.548.
2.2.0.12
.
При проведении технологических процессов нанесения металлопокрытий должны выполняться требования пожарной безопасности в соответствии с требованиями ГОСТ 12.1.004 и Правил пожарной безопасности в РФ.
2.2.0.13
.
Инструмент, применяемый в технологических процессах нанесения металлопокрытий, должен отвечать соответствующим требованиям государственных стандартов, технических условий и технологической документации.
2.2.0.14
.
При применении абразивного инструмента необходимо выполнять требования ГОСТ 12.3.028 и Межотраслевых правил по охране труда при холодной обработке металлов.
2.2.0.15
.
Погрузочно-разгрузочные работы должны выполняться в соответствии с требованиями ГОСТ 12.3.009, ГОСТ 12.3.020 и Межотраслевых правил по охране труда при погрузочно-разгрузочных работах и размещении грузов.
2.2.0.16
.
Работы с вредными и взрывопожароопасными веществами должны проводиться при включенных вентиляционных системах с применением средств индивидуальной защиты.
2.2.0.17
.
Присутствие посторонних лиц в рабочем пространстве оборудования для очистки деталей и нанесения металлопокрытий во время его работы или наладки не допускается.
2.2.0.18
.
Технологические процессы нанесения металлопокрытий должны проводиться в соответствии с технической документацией организации - разработчика технологического процесса.
2.2.0.19
.
Для каждого способа нанесения металлопокрытий в организации должны быть разработаны и утверждены в установленном порядке технологические инструкции и инструкции по охране труда.
2.2.0.20
.
Технологические процессы нанесения металлопокрытий должны быть, как правило, механизированы и автоматизированы и выполняться в соответствии с установленной технологией. При работе на автоматах, полуавтоматах и других механизированных установках и поточных линиях по нанесению металлопокрытий должны выполняться требования безопасности труда, предусмотренные эксплуатационными инструкциями организации-изготовителя.
2.2.0.21
.
Отходы производства должны собираться в специально отведенных местах и подвергаться утилизации или другим видам переработки в соответствии с нормативно-технической документацией на проводимый технологический процесс, учитывающий химический состав и физическое состояние отходов.
2.2.0.22
.
В технологической документации на нанесение металлопокрытий должны быть изложены требования безопасности труда в соответствии с требованиями ГОСТ 3.1120.
2.2.0.23
.
При работе с расплавами металлов приспособления для загрузки ванн, погружаемые изделия, металл, добавляемый в ванну, должны быть сухими и нагретыми до 70 - 80 °С.
2.2.0.24
.
Загрузка в ванны и выгрузка из них изделий крупногабаритных и массой более 20 кг должны осуществляться грузоподъемными устройствами.
2.2.1 ТРЕБОВАНИЯ К РАЗМЕЩЕНИЮ ПРОИЗВОДСТВЕННОГО ОБОРУДОВАНИЯ И ОРГАНИЗАЦИИ РАБОЧИХ МЕСТ
2.2.1.1
.
Производственное оборудование должно размещаться в соответствии с требованиями норм технологического проектирования цехов нанесения металлопокрытий, санитарных и строительных норм и правил.
2.2.1.2
.
Размещение производственного оборудования должно обеспечивать безопасное и удобное его обслуживание, а также безопасность эвакуации работников при аварийных ситуациях.
2.2.1.
3
.
Расположение производственного оборудования должно обеспечивать последовательность операций технологического процесса, а также максимальное сокращение возвратных и перекрещивающихся грузопотоков.
2.2.1.
4
.
Травильные ванны для нанесения металлопокрытий следует устанавливать в ряд с минимальными (150 - 200 мм) расстояниями между ними. Во избежание попадания на пол растворов при переносе деталей промежутки между ваннами следует закрывать козырьками.
2.2.1.
5.
Кислые ванны, которые по ходу технологического процесса необходимо располагать вблизи цианистых ванн, должны находиться от последних на расстоянии не менее 3 - 4 м при условии, если между ними есть ванны с водой, содовым или щелочным раствором.
2.2.1.
6
.
Организация рабочих мест должна отвечать требованиям ГОСТ 12.2.061, ГОСТ 12.2.032, ГОСТ 12.2.033 и ГОСТ 12.2.062. Рабочие места должны находиться вне линии движения грузов, переносимых грузоподъемными средствами.
2.2.1.
7
.
Около больших ванн высотой 1,5 - 1,8 м, установленных на полу без заглубления, должны быть площадки для обслуживания. Высота борта ванн от пола или подмостков должна быть 0,9 - 1 м.
2.2.1.
8
.
У рабочих мест должны быть предусмотрены площадки для складирования деталей. Не допускается укладка деталей в проходах.
2.2.1.
9
.
Нa рабочих местах должны быть стеллажи, шкафы и т.п. для размещения оснастки, приспособлений и инструмента.
2.2.1.
10
.
Контрольно-измерительная аппаратура и приборы контроля должны быть расположены в легкодоступном месте и отвечать общим требованиям эргономики к размещению органов управления, установленным ГОСТ 22269. Поверхности органов управления, задействуемых в аварийных ситуациях, должны быть окрашены в красный цвет.
2.2.1.
11
.
Распределительные щитки с рубильниками, вольтметрами и амперметрами, автоматические регулирующие приборы, а также термометры или терморегуляторы ванн должны быть хорошо видны с рабочего места. Доступ к ним должен быть свободным.
2.2.1.
12
.
Площадь помещений, занятая производственным оборудованием, не должна превышать 25 % общей площади цеха нанесения металлопокрытий.
2.2.1.
13
.
Расстояние между единицами производственного оборудования, а также между производственным оборудованием и зданием должно соответствовать действующим нормам технологического проектирования цехов нанесения металлопокрытий. Ширина проездов для транспорта должна устанавливаться в зависимости от габаритов обрабатываемых деталей и транспортирующих средств. Ширина основных проходов и мест постоянного пребывания работников должна соответствовать габаритам обрабатываемых деталей (но ≥ 1,5 м - около ванн с подогревом и ≥ 1 м - около холодных ванн).
2.2.2 ТРЕБОВАНИЯ К ПЕРСОНАЛУ
И ПРИМЕНЕНИЮ СРЕДСТВ ИНДИВИДУАЛЬНОЙ ЗАЩИТЫ
2.2.2.
1
.
К работам по нанесению металлопокрытий допускаются лица не моложе 18 лет1
, прошедшие предварительный (при поступлении на работу), а затем периодический медицинский осмотр согласно действующему законодательству.
1
Перечень тяжелых работ и работ с вредными или опасными условиями труда, при выполнении которых запрещается применение труда лиц моложе 18 лет, утвержденный постановлением Правительства РФ от 25.02.2000 № 163 // Собрание законодательства РФ. 2000. № 10. Ст. 1131.
2.2.2.
2
.
Все работники цехов нанесения металлопокрытий проходят обучение по безопасности труда в соответствии с ГОСТ 12.0.004.
Проверка знаний работников, выполняющих работы повышенной опасности, должна проводиться не реже раза в год комиссией, состав которой утверждается работодателем.
Руководители и специалисты не реже раза в три года сдают экзамены на знание правил и инструкций по охране труда.
2.2.2.
3
.
Электротехнический персонал, обслуживающий электроустановки в цехах нанесения металлопокрытий, имеет квалификационную группу по электробезопасности не ниже IV - при обслуживании установок напряжением > 1 кВ и III - при обслуживании установок напряжением ≤ 1 кВ в соответствии с требованиями Межотраслевых правил по охране труда (правил безопасности) при эксплуатации электроустановок.
2.2.2.
1
.
Для защиты работников от опасных и вредных производственных факторов работодатель своевременно обеспечивает их специальными одеждой, обувью и другими средствами индивидуальной защиты не ниже установленных норм в соответствии с Правилами обеспечения работников специальными одеждой, обувью и другими средствами индивидуальной защиты.
2.2.2.
2
.
Применяемые средства индивидуальной защиты должны соответствовать требованиям ГОСТ 12.4.011. Конкретные средства индивидуальной защиты следует выбирать в зависимости от вида работ и используемых во время работы веществ и материалов.
2.2.2.
3
.
Работодатель обеспечивает хранение, стирку, сушку, дезинфекцию, дегазацию, дезактивацию и ремонт выданных работникам специальных одежды, обуви и других средств индивидуальной защиты. Специальная одежда работающих с ядовитыми веществами и растворами перед стиркой должна обезвреживаться.
2.2.2
.4
.
Работники, занятые приготовлением электролитов и растворов кислот и щелочей, а также на работах с их применением, используют специальные одежду, обувь, рукавицы, прорезиненный фартук, защитные очки. При работах с концентрированными кислотами, хромовыми и фтористо-водородными электролитами работники дополнительно пользуются противогазом или фильтрующим респиратором.
2.2.2.
5
.
Работать с кашицей венской извести следует в резиновых перчатках, протирать детали сухой венской известью - в респираторе или противогазе.
2.2.2.
6
.
Работы по очистке ванн должны проводиться в специальных одежде, обуви и противогазе.
2.2.2.
7
.
Работы на штангах ванны с повышенным напряжением следует выполнять в резиновых перчатках и сапогах, в прорезиненном фартуке.
2.2.2.
8
.
При работах с веществами и растворами, вызывающими раздражение кожи и слизистой оболочки носа, следует пользоваться профилактическими пастами или мазями.
2.2.2.
9
.
Работающим на ваннах с электролитами, растворами, содержащими вещества 1-го, 2-го классов опасности, запрещается выходить в специальных одежде, обуви из рабочего помещения, хранить специальные одежду, обувь и другие средства индивидуальной защиты вместе с личной одеждой.
2.2.2.
10
.
При работе металлизаторами следует применять очки со светофильтрами для защиты глаз от потока ультрафиолетовых лучей.
2.2.2.
11
.
На участках нанесения металлопокрытий следует иметь запасные специальные одежду и обувь, выдаваемые в случае аварии.
2.2.2.
12
.
Диэлектрические защитные средства следует систематически проверять в сроки, установленные в Межотраслевых правилах по охране труда (правилах безопасности) при эксплуатации электроустановок.
2.2.2.
13
.
Работы на крацевальном станке должны выполняться в защитных очках.
2.2.2.
14
.
Специальная одежда (костюмы или халаты) работников, занятых шлифованием и полированием изделий из магниевых сплавов, должна быть изготовлена из плотного материала - хлопчатобумажной ткани с огнестойкой пропиткой без карманов и быстро сниматься.
2.2.2.
15
.
При шлифовании и полировании изделий из медных сплавов необходимо пользоваться респираторами.
2.2.2.
16
.
Для снижения уровня шума на рабочих местах (ультразвуковая установка, песко-, дробеструйные и дробеметные установки) необходимо применять средства защиты органов слуха.
2.2.2.
17
.
При очистке деталей в камерах открытого типа работник должен быть в защитном шлеме (скафандре) с принудительной подачей чистого воздуха из специальной установки. В специальной установке должны быть устройство для регулирования температуры воздуха, подаваемого в защитный шлем (скафандр), и фильтры очистки воздуха. Проверка исправности защитных шлемов (скафандров) и шлангов, подающих воздух, должна производиться ежедневно. Обнаруженные дефекты должны немедленно устраняться. Заменять защитные стекла в шлеме (скафандре) следует немедленно после их повреждения и перед каждой рабочей сменой, если стекла заматированы.
2.2.2.
18
.
Работники должны быть обучены правилам пользования средствами индивидуальной защиты и способам проверки их исправности.
2.2.2.
19
.
В цехе должны быть аптечки, укомплектованные необходимыми медикаментами и перевязочными материалами. Вблизи рабочих мест должны всегда находиться емкости с 3 %-ным раствором борной кислоты для нейтрализации щелочи и 3 %-ным раствором питьевой соды для нейтрализации кислоты.
2.2.2.
20
.
Все работники должны уметь оказывать первую помощь пострадавшим при отравлении и ожогах кислотой, щелочью и другими химическими веществами, а также при поражениях электрическим током. Правила оказания первой помощи должны быть вывешены в цехе на видном месте.
ГЛАВА 3. МЕРОПРИЯТИЯПО ОБЕСПЕЧЕНИЮ БЕЗОПАСНОСТИ ПРОЦЕССОВ ГАЛЬВАНПРОИЗВОДСТВА
3.1 АНАЛИЗ ОВПФ ГАЛЬВАНИЧЕСКОГО ПРОИЗВОДСТВА
В гальванических цехах источниками опасности являются технологические процессы подготовки поверхности, приготовления растворов и электролитов, нанесение покрытий. Методы очистки поверхностей характеризуются повышенной запыленностью, шумом и вибрацией. Используемые для приготовления растворов щелочи, кислоты, соли при воздействии на организм могут вызвать отравление или профзаболевание. Использование ручного виброинструмента для шлифования поверхностей может быть причиной виброболезни. Работа на ультразвуковых ваннах очистки сопряжена с воздействием на работающего звуковых и ультразвуковых колебаний. Кроме того, обилие промывных ванн в помещении создает повышенную влажность. Нормальные для работы условия обеспечиваются хорошим освещением, приточно-вытяжной вентиляцией и поддержанием нормальной температуры воздуха в цехе.
Наиболее вредными и опасными в обращении веществами являются:
НАТР ЕДКИЙ (NaOH)
При попадании раствора или пыли на кожу образуется мягкий струп. Возникают язвы, экземы, особенно в суставных складках пальцев. Опасно попадание даже самых малых количеств NaOH в глаза; поражается не только роговица, но и в следствии быстрого проникновения NaOH в глубь страдают и глубокие части глаза. Исходом может быть слепота. При попадании на кожу —обмывание пораженного участка струей воды в течении 10мин, затем примочки из 5% раствора уксусной или лимонной кислоты. При попадании в глаза —тщательное немедленное промывание струей воды или физиологическим раствором в течении 10— мин. ПДК —0,5 мг/м3.
Индивидуальная защита: спецодежда из плотной ткани, резиновые перчатки, нарукавники, фартуки, обувь.
СОДА КАЛЬЦИНИРОВАННАЯ (Na2
CO4
)
При работе с содой кальцинированной наблюдаются изъявления слизистой носа, подобно возникающим при действии соединений хрома. Вдыхание пыли может вызывать раздражение дыхательных путей, коньюктивит. При длительной работе с растворами возможны: экземы, раздражение кожи. Концентрированный раствор Na2
CO4
вызывает ожог, некроз, а в последующем помутнение роговицы. ПДК —2мг/м3.
Индивидуальная защита: спецодежда из плотной ткани, резиновые перчатки, нарукавники, фартук, обувь.
СОЛЯНАЯ КИСЛОТА (HCL)
При высоких концентрациях — раздражение слизистых, в особенности носа, коньюктивит, помутнение роговицы, покалывание в груди, насморк, кашель, хроническое отравление вызывает катары дыхательных путей, разрушение зубов, изменение слизистой носа и даже пропадение носовой перегородки; желудочно-кишечные расстройства, возможны воспалительные заболевания кожи. Обычно причина отравлений не газообразный HCL, а туман HCL, образующийся при взаимодействии газа с водяными парами воздуха.
При отравлении, немедленно вывести пострадавшего на свежий воздух, освободить от стесняющей дыхание одежды. Ингаляция кислородом. Промывание глаз, носа, полоскание 2% раствором соды. При поражении глаз после промывания впустить в глаза по 1 капле 2% раствора новокаина. При попадании крепкой кислоты на кожу — немедленное обмывание ее водой в течении 5 — мин. ПДК — 5 мг/м3.
Индивидуальная защита: фильтрующий промышленный противогаз марки В, защитные герметичные очки. Спецодежда из кислотоупорной ткани. Рукавицы, перчатки из стойкой резины. Сапоги из противокислотной резины.
СИНИЛЬНАЯ КИСЛОТА (HCN)
Отравления синильной кислотой и её соединениями возможны при обработке руды (цианировании), гальваническом покрытии металлов, дезинсекции и дератизации помещений и т. п. Попадая в организм через дыхательные пути, реже — через кожу, синильная кислота блокирует дыхательный фермент цитохромоксидазу и вызывает кислородное голодание тканей. При острых отравлениях наблюдаются раздражение слизистых оболочек, слабость, головокружение, тошнота, рвота; затем преобладают дыхательные расстройства — редкое глубокое дыхание, мучительная одышка, наступают замедление и остановка дыхания. При хронических отравлениях синильной кислотой беспокоят головная боль, утомляемость, отмечаются низкое артериальное давление, изменения электрокардиограммы, в крови — снижение уровня сахара и повышенное содержание гемоглобина, молочной кислоты и т. д. Действие цианидов калия и натрия на кожу может вызвать образование трещин, развитие экземы.
Индивидуальная защита: фильтрующий промышленный противогаз, защитные герметичные очки. Спецодежда из кислотоупорной ткани. Рукавицы, перчатки из стойкой резины. Сапоги из противокислотной резины.
АММИАК (NH3
)
Пары аммиака сильно раздражают слизистые оболочки глаз и органов дыхания, а также кожные покровы. Это мы и воспринимаем как резкий запах. Пары аммиака вызывают обильное слезотечение, боль в глазах, химический ожог конъюктивы и роговицы, потерю зрения, приступы кашля, покраснение и зуд кожи. При соприкосновении сжиженного аммиака и его растворов с кожей возникает жжение, возможен химический ожог с пузырями, изъязвлениями. Кроме того, сжиженный аммиак при испарении поглощает тепло, и при соприкосновении с кожей возникает обморожение различной степени. ПДК в воздухе рабочей зоны производственного помещения составляет 20 мг/м³.
3.2 ВЕНТИЛЯЦИЯ ГАЛЬВАНИЧЕСКОГО ЦЕХА
Существуют нормы предельно допустимых концентраций ПДК вредных веществ в воздухе рабочих помещений. Эти нормы включают довольно много веществ, выделяющихся в процессе работы гальванического оборудования (брызги и пыль химикатов, пыль абразивов, пары растворителей и т.п.). Для того чтобы их концентрация не превысила допустимого предела, применяются различные меры. Наиболее распространенной и наиболее действенной из них является оборудование цеха приточно- вытяжной вентиляцией, назначение которой состоит в том, чтобы за счет обмена воздуха, т.е. отсоса загрязненного и подачи свежего, поддерживать содержание вредных веществ в воздухе гальванического цеха на уровне, не превышающем требований ПДК.
Вентиляция воздуха может происходить за счет разности его температур внутри и снаружи помещения, через открытые окна, случайные щели, даже через стены при их относительно пористом материале, но эта так называемая естественная вентиляция мало производительна, а по направлению и скорости движения воздуха плохо поддается управлению. Значительно более эффективна принудительная промышленная вентиляция, при которой воздух отсасывается или подается вентилятором с силовым приводом. Принудительная вентиляция позволяет отсасывать воздух с нужной интенсивностью непосредственно из мест вредных выделений и подавать свежий воздух, рационально распределяя его по помещению.
Вся приточно - вытяжная система вентиляции гальванического производства, а часто и сообщающихся с ним соседних помещений, представляет собой единое целое, в котором все движения воздуха в трубопроводах и в самом помещении связаны между собой.
Поэтому, какое-либо нарушение предусмотренной проектом взаимозависимости путем, например, переделки каких-нибудь элементов воздуховода или, что гораздо хуже и абсолютно недопустимо, присоединением дополнительных потребителей, не подкрепленное расчетом и соответствующими конструктивными мероприятиями, может катастрофически сказаться на вентиляции всего помещения.
Изготовление и переделки вентиляции должны проводится только квалифицированным специалистам, так как исправность вентиляции - это вопрос здоровья и даже жизни работающих в гальваническом цехе специалистов.
Бортовые отсосы гальванического оборудования
Конструкция бортового отсоса сказывается не только на эффективности работы вентиляции, но и на удобстве работы гальваника, а, следовательно, и на его производительности.
Системы вентиляции, применяемые в гальванических цехах это: вытяжные шкафы, внутри которых устанавливается оборудование; вытяжные зонты (колпаки), устанавливаемые над оборудованием, в том числе над электрофлотаторами; отсасывающие решетки, устанавливаемые сбоку от оборудования с его нерабочей стороны; бортовые отсосы, устанавливаемые на уровне верхнего края гальванических ванн и установок обработки поверхностей. Эти системы показаны на Рис.1

Рис.1 Воздухопринемные устройства местных вытяжных систем: вытяжной зонт (а); вытяжной шкаф (б); бортовой отсос (в).
Характеристика отсасывающих устройств представлена в Таблице 2.
Таблица 2. Характеристика вентиляционных отсосов, применяемых в гальванических цехах
.
| Тип |
Достоинства |
Недостатки |
Области применения |
| Вытяжной шкаф |
Хорошо изолирует помещения от вредных выделений из оборудования, стоящего внутри шкафа |
Затрудненность доступа к оборудованию. При работе над оборудованием человек находится в зоне вредных выделений |
При травлении цветных металлов |
| Вытяжной зонт (колпак) |
Простота изготовления |
При работе над оборудованием человек находится в струе отсасываемых вредных веществ. Расход воздуха очень велик, гак как трудно избежать непроизводительного подсасывания воздуха с боков |
При работе в наливных колоколах с газвыделяющими щелочными электролитами или при очистке колоколов от наростов травлением в кислотах |
Панель Чернобережского
(панели равномерного всасывания)
|
Мало мешает работе, особенно если оборудование стоит у стены и панель не мешает проходу. Хорошо улавливает выделения легких газов, например водяного пара |
Требует значительного расхода воздуха. Неудобен ее монтаж при свободно стоящем оборудовании |
На промывочных ваннах с горячей водой при их одностороннем обслуживании. В гальванических цехах применяется редко |
| Бортовой отсос |
Хорошо удаляет брызги и тяжелые газы и в большинстве случаев легкие газы. Рабочий, наклоняющийся над оборудованием, находится вне зоны вредных выделений |
Увеличивает ширину оборудования, несколько затрудняя доступ к противоположному от рабочего краю ванны |
На всех видах гальванического оборудования, включая даже некоторые типы вращающихся колоколов и барабанов |
Принцип работы наиболее универсального для гальванического оборудования вентиляционного оборудования - «бортового отсоса» в том, что всасываемый с большой скоростью через узкую заборную щель отсоса воздух образует над зеркалом раствора электролита сильную горизонтальную струю (факел), которая сбивает с вертикального пути выбрасываемые из раствора капли и этим заставляет их главную массу упасть обратно в ванну, а остальные капли и газы увлекаются в вентиляционные отсосы.
Эта работа местного вентиляционного отсоса особенно хорошо наблюдается над гальванической ванной хромирования, брызги от которой ярко окрашены и их путь легко проследить.
3.2.1 РАСЧЁТ БОРТОВОГО ОТСОСА
Бортовые отсосы получили наибольшее распространение в гальваническом производстве, так как они удобны, эффективны и экономичны.
Бортовые отсосы применяют для удаления вредных выделений с поверхности растворов, находящихся в различных ванных, где происходят процессы металлопокрытия и травления. Различают однобортовые отсосы, когда щель отсоса расположена вдоль одной из длинных сторон ванны, двухбортовые, когда щели расположены у двух противоположных сторон, и угловые — при расположении щелей у двух соседних сторон.
Бортовой отсос называют простым (рис. 2,а), когда щели расположены в вертикальной плоскости, и опрокинутым (рис. 2, б),

Рис. 2. Бортовые отсосы: а — простой; б — опрокинутый.
Когда щели расположены горизонтально в плоскости, параллельной зеркалу ванны. Чем токсичнее выделения с зеркала ванны, тем ближе их нужно прижать к зеркалу, чтобы не допустить попадания вредных веществ в зону дыхания работающих у ванн.
Простые отсосы следует применять при высоком стоянии уровня растврра в ванне, когда расстояние до щели отсоса Н составляет менее 80—150 мм; при более низком стоянии уровня раствора (//=150... 300 мм и более) значительно меньшего расхода воздуха требуют опрокинутые бортовые отсосы.
Расход воздуха на все виды бортовых отсосов тем больше, чем больше ширина ванны В, выше температура раствора и чем ближе к поверхности раствора необходимо прижать поток с учетом токсичности выделений.
Определение расхода воздуха, отсасываемого от горячих ванн. Расход воздуха, отсасываемого от промышленных ванн, впервые теоретически определил инж. И. Л. Виварели.
При работе бортового отсоса на частицу воздуха, находящуюся у поверхности раствора в ванне, действуют подъемная сила и сила всасывания. Под влиянием их частица движется по криволинейной траектории.
Исходя из условия постоянства подъемной силы Р в потоке (при постоянных температуре и плотности среды) по всему его пути, можно записать

где — плотность воздуха в потоке; — плотность окружающего воздуха; — масса потока в том же сечении.
Пренебрегая увеличением массы на небольшом расстоянии от ванны, можно принять ускорение постоянным, и тогда сила Р может быть определена как

где u — скорость восходящего потока; t—время с момента отрыва потока от зеркала ванны; отсюда

Заменяя отношение плотностей отношением абсолютных температур, получим:

После интегрирования при uнач
=0 определим

На небольшом расстоянии от ванны отношение избыточных температур может быть принято равным

где Тв
— абсолютная температура нагретой жидкости в ванне.
Подставляя вместо

получим:

Скорость, создаваемая однобортовым отсосом, рассматриваемым как линейный сток, может быть определена по формуле

где L—объемный расход воздуха для всей щели отсоса. м3/с; — угол, образованный границами всасывающего факела; г — расстояние от щели до рассматриваемой точки.
На основании приведенных рассуждений И. Л. Виварели были получены расчетные формулы.
Ванна считается холодной, если температура жидкости в ней примерно равна температуре воздуха в помещении и горячей, если Объемный расход воздуха L, м3/ч, отсасываемого от горячих ванн, может быть определен по формуле

где Кз
— коэффициент запаса, равный 1,5—1,75; для ванн с особо вредными растворами Кз
=1,75...2; КТ
— коэффициент для учета подсоса воздуха с торцов ванны, зависящий от отношения ширины ванны В к ее длине l для однобортового простого 
для двухбортового при наличии сдува КТ
=1;
Б — безразмерная характеристика, равная для однобортового отсоса 0.35, а для двухбортового 0,5; р — угол между границами всасывающего факела, рад; ТВ
и ТПОМ
— абсолютные температуры соответственно жидкости в ванне и воздуха в помещении К.
Пример 1. Определить расход воздуха, удаляемого двухбортовым отсосом ванны травления серной кислотой, установленной у стены, при следующих данных tn
=60° С; tПОМ
= 16° С; B=0,9 м; l= 1 м; φ = π/2.
Решение. Принимаем коэффициент запаса K3
=1,5, коэффициент для учета подсоса воздуха с торцов ванны 
безразмерную характеристику Б=0,5.
В этом случае объемный расход отсасываемого воздуха будет равен:

3.3 ОЧИСТКА СТОЧНЫХ ВОД ГАЛЬВАНИЧЕСКОГО ЦЕХА
Предназначение очистных сооружений заключается в том, чтобы очистить сточные воды (кислотно-щелочных, хромсодержащих, цианистых, фторсодержащих) после операций промывки в гальваническом производстве до норм предельно допустимых концентраций ПДК вредных веществ по тяжелым металлам с последующим сбросом очищенной воды в систему канализации или возвратом на повторное использование в цикле оборотного водоснабжения предприятия.
Сточные воды из гальванического цеха поступают самотеком на очистные сооружения по раздельным трубопроводам для каждого вида загрязнений. Смешение стоков разных видов не допускается. Стоки содержат циан, 6-ти валентный хром, кислоты, щелочи и соли тяжелых металлов (никеля, цинка, железа), содержание которых при сбросе в городскую канализацию лимитируется санитарными нормами.
Сточные воды после ванн электрохимического обезжиривания и после ванн травления гальванического цеха, загрязненные кислотами, щелочами и солями тяжелых металлов очищаются химическим способом на заводских очистных сооружениях.
Этот метод обработки кислотно - щелочных стоков учитывает возможность наличия в кислотно – щелочных стоках примесей тяжелых металлов. Сущность процесса обезвреживания кислотно-щелочных стоков заключается во взаимной нейтрализации этих стоков с последующей донейтрализацией их раствором щелочи и высаждении растворенных металлов в виде гидроокисей раствором гашеной извести.
Установка предназначена для очистки промывных вод и регенерации отработанных травильных растворов и рабочих электролитов: хромирования, меднения, электрополирования.
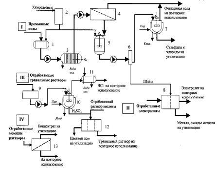
Установка комплексной очистки сточных вод гальванического производства включает четыре основных узла:
I – узел очистки промывных вод;
II – узел регенерации отработанных растворов электролитов;
III – узел регенерации отработанных травильных растворов;
IV – узел регенерации моющих и обезжиривающих растворов.
Комплексная установка работает по следующей технологической схеме (рис. 3). Промывные воды собираются в усреднитель 1, где производится при необходимости корректировка рН путем добавления реагентов с узла реагентной обработки 2. После предварительной очистки от механических примесей на фильтре 3 воды подаются на обратноосмотическое обессоливание в мембранный модуль 4, где под действием давления до 5 МПа происходит концентрирование солей тяжелых металлов на полупроницаемой мембране. Очищенная до требуемых показателей вода (пермеат) возвращается для повторного использования в ванны промывки. Концентрат поступает в реактор-нейтрализатор 5, где с помощью химических реагентов оставшиеся тяжелые металлы переводятся в нерастворимые соединения в виде гидроокисей. Полученная тонкодисперсная суспензия разделяется на микрофильтре 6, осветленный раствор подается на выпарную установку 7 с конденсатором, конденсат возвращается на повторное использование. Сухой остаток, в основном, сульфаты и хлориды, утилизируется.
Обезвоженный шлам после фильтра 6 направляется в электролизер 8, где растворяется в отработанных электролитах, которые подаются в электролизер для регенерации. В электролизере происходит выделение в виде цветного лома металла и восстановление до первоначальной формы основных компонентов электролита. Регенерированные рабочие электролиты подвергаются корректировке по составу и используются повторно.
Отработанные травильные растворы соляной и других минеральных кислот из емкости 9 подаются на узел регенерации, где в испарителе 10 выделяется и конденсируется в холодильнике 11 фракция соляной кислоты, направляемая на повторное использование. Сконцентрированный раствор (кубовый остаток минеральной кислоты) далее подвергается электрохимическому воздействию в электролизере (или электродиализаторе) 12 с целью извлечения примесей тяжелых загрязняющих металлов и возврата регенерированного травильного раствора кислот в основное производство. Примеси металлов утилизируются, как цветной лом.
Отработанные моющие и обезжиривающие растворы, содержащие как основную примесь эмульгированные нефтепродукты, подвергаются очистке на ультрафильтрационной установке 13 на базе трубчатых ультрафильтров типа БТУ 05/2 и возвращаются на повторное использование.

Рис. 3. Технологическая схема комплексной установки очистки сточных вод гальванических производств:
1 – усреднитель; 2 – узел реагентной обработки; 3 – фильтр;
4 – обратноосмотический мембранный модуль; 5 – реактор-
нейтрализатор; 6 – микрофильтр; 7 – выпарная установка;
8 – электролизер; 9 – емкость; 10 – испаритель; 11 – холодильник;
12 – электродиализатор; 13 – ультрафильтрационная установка
Установка может работать в едином комплексе или как отдельные локальные очистные сооружения.
3.4 УТИЛИЗАЦИЯ ГАЛЬВАНИЧЕСКИХ ОТХОДОВ
Гальванический шлам является побочным продуктом гальваностегии и гальванопластики.
Гальванопластика является частью методики электролитического осаждения металлов, итогом которого становится точное копирование формы предмета.
Гальваностегия — способ нанесения защитного или декоративного покрытия на какое-либо изделие путём электрохимической реакции.
Чаще всего в качестве защитного металла используется медь, реже - железо, хром, серебро и никель.
Получаемые в результате вышеуказанных методик гальваношламы внешне представляют собой пастообразную массу сложного и нестабильного состава. Её цвет колеблется от тёмно-серого до тёмно-коричневого. В состав гальваношламов кроме железа и кальция входят представляющие опасность для природной среды и здоровья человека соединения тяжёлых металлов. Это марганец, свинец, медь, никель и т.д.
Наиболее перспективным является способ утилизации гальванических отходов, который заключается в их применении в строительной сфере. Сейчас четвёртая часть отходов химических производств применяется повторно. Во многих европейских странах широко используется восстановление металлов из отходов. К примеру, в Германии 38 процентов железа используется повторно, а в Великобритании - 60 процентов свинца. Однако добыча металла из гальваношлама приносит экономическую выгоду только при его высокой концентрации. А гальваношламы, как правило, включают в себя довольно невысокие концентрации ценных металлов. Кроме того, для их добычи требуется применение специальных химических технологий. Поэтому добыча цветных металлов из отходов гальванопластики и гальваностегии не приносит экономическую выгоду.
Наиболее перспективным, широко применяемым во многих странах мира способом утилизации гальваношлама является использование его в качестве добавок при изготовлении строительных материалов.
В России главным направлением утилизации гальванических шламов является использование их при изготовлении строительных материалов и дорожных покрытий. Гальванические отходы при этом связываются инертными веществами или происходит процесс их остекленения под воздействием высоких температур для предотвращения проявления токсичных свойств.
ЗАКЛЮЧЕНИЕ
Как видно из изложенного, на большинстве участков гальванического производства происходит выделение в воздух рабочей зоны жидкостных, газообразных и пылевых аэрозолей.
Одним из наиболее неблагоприятных факторов гальванического производства является загрязнение наружного воздуха на территории предприятия и внутренних помещениях соединениями металлов и различными ядовитыми парами, а также выбросы кислоты.
Во избежание неприятных чрезвычайных ситуаций необходимо заранее проводить проверку рабочего оборудования, газоводов, кислотопроводов, воздуховодов систем безопасности и прочего оборудования. Проводить планово-предупредительные работы. Постоянно соблюдать меры предосторожности и правила техники безопасности.
ПРИЛОЖЕНИЕ 1
Перечень нормативных правовых актов.
ГОСТ 12.1.010-76ССБТ. Взрывобезопасность. Общие требования (И-1-83).
ГОСТ 12.3.002-75ССБТ. Процессы производственные. Общие требования безопасности (И-1-80, И-2-91).
ГОСТ 12.1.005-88ССБТ. Общие санитарно-гигиенические требования к воздуху рабочей зоны.
ГОСТ 12.1.003-83ССБТ. Шум. Общие требования безопасности (И-1-89).
ГОСТ 12.1.012-90ССБТ. Вибрационная безопасность. Общие требования.
ГОСТ 12.1.001-89ССБТ. Ультразвук. Общие требования безопасности.
ГОСТ 12.1.038-82ССБТ. Электробезопасность. Предельно допустимые уровни напряжений прикосновения и токов.
СанПиН 2.2.4.548-96 Гигиенические требования к микроклимату производственных помещений.
СанПиН 2.2.4/2.1.8.582-96 Гигиенические требования на работах с источниками воздушного и контактного ультразвука промышленного, медицинского и бытового назначения.
ГОСТ 12.1.004-91ССБТ. Пожарная безопасность. Общие требования (И-1-95).
ГОСТ 12.3.028-82ССБТ. Процессы обработки абразивным и эльборовым инструментом. Требования безопасности (И-1-84, И-2-92)
ГОСТ 12.3.009-76ССБТ. Работы погрузочно-разгрузочные. Общие требования безопасности (И-1-82).
ГОСТ 12.3.020-80ССБТ. Процессы перемещения грузов на предприятиях. Общие требования безопасности.
ГОСТ 12.2.061-81ССБТ. Оборудование производственное. Общие требования безопасности к рабочим местам.
ГОСТ 12.2.032-78ССБТ. Рабочее место при выполнении работ сидя. Общие эргономические требования.
ГОСТ 12.2.033-78ССБТ. Рабочее место при выполнении работ стоя. Общие эргономические требования.
ГОСТ 12.2.062-81ССБТ. Оборудование производственное. Ограждения защитные (И-1-83).
ГОСТ 22269-76Система «человек-машина». Рабочее место оператора. Взаимное расположение элементов рабочего места. Общие эргономические требования.
ГОСТ 12.0.004-90ССБТ. Организация обучения безопасности. Общие положения.
ГОСТ 12.4.011-89ССБТ. Средства защиты работающих. Общие требования и классификация.
СПИСОК ЛИТЕРАТУРЫ
1. Гальванотехника. Справочное издание. Ажогин Ф.Ф., Беленький М.А., Гальев Ч.В. и др. М. «Металлургия», 1987 год.
2. Справочник по гальванике. Каданер А.И. 1976 год.
3. Обезжиривание, травление и полирование металлов. Грилихес С.Я., М., Производственно-издательский комбинат ВИНТИ.
4. Краткий справочник Гальванотехника . Ямнольский А.М., Ильин В.А., «Машиностроение» 1981 год.
5. Защитные покрытия металлов. Лайнер В.И. М., «Металлургия» 1974 год.
6. Основы гальваники. Вячеславов П.М., «Лениздат», 1960 год.
7. Практические советы гальванику. Лобанов С.А. «Машиностроение» 1983 год.
8. Организация гальванического производства. Виноградов С.С., М «Глобус» 2005 год.
9. Электролитическое осаждение драгоценных металлов, Буркат Г.К., М, Технический комитет по стандартизации ТК 213, 1993 год.
10. Производственная санитария и гигиена труда. Уч. пос. для вузов, Глебова Е.В., М. Высш. шк., 2005 год.
11. Экологически безопасное гальваническое производство. С.С. Виноградов, М «Глобус» 1998 год.
12. Гальванические покрытия в машиностроении. Спавочник в 2-х томах, Шлугер М.А., М «Машиностроение» 1985 год.
13. Отопление и вентиляция. Учебник для вузов. В 2-х ч. Ч. 2. Вентиляция. Под ред. В. Н. Богословского. М., Стройиздат, 1976 год.
|